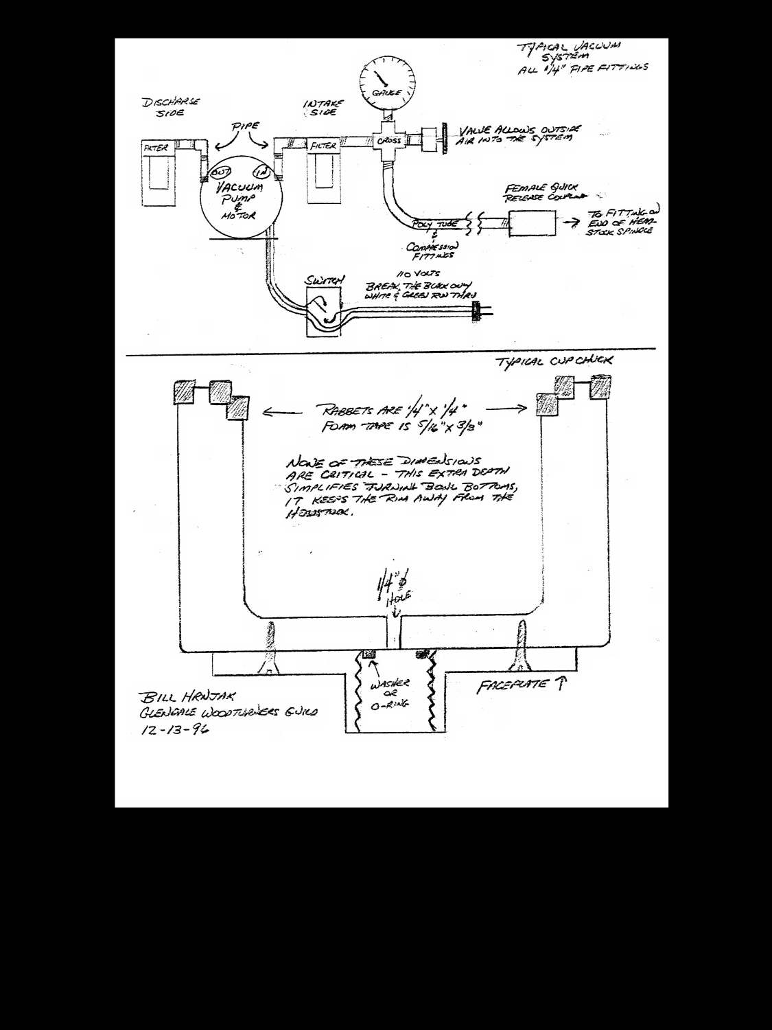
BASICS OF VACUUM CHUCKS / PUMPS
Bill Hrnjak 1996
The basic principle of vacuum chucking involves the science of the atmosphere around us. normal atmospheric pressure, at sea level, is just under 15 pounds per square inch. That means if we create a vacuum, such as a vacuum chuck, the barrier between the atmosphere and the vacuum, in this case our turning, has a pressure exerted upon it by the atmosphere
Vacuum is measured in inches of mercury or hg. A perfect vacuum is 30 inches of mercury (30 hg) and cannot be obtained on the surface of the earth. Most of the small pumps we use for our type of work are able to provide 22 to 28 hg, and this level of vacuum is more than sufficient for our purposes. In round numbers, the pressure exerted by the atmosphere is about one-half pound of force per square inch for every inch of mercury. This sounds confusing. Your system will have a gauge that reads from 0 to 30 hg. Divide the number on the gauge in half to find the pounds per square inch of force exerted on the turning. As an example, you have built a vacuum chuck that is 6 inches in diameter. You attach it to the lathe and apply vacuum and hold a turning. - The 6 inch diameter chuck has just over 28 sq. ins. of surface. If you run the vacuum up to 20 hg, the external pressure is about 10 PSI and the force exerted against the turning is a total of 280 pounds. 28hg increases the pressure to 392 pounds of force.
The pumps I use, and find very adequate, are surplus and of the dry rotary vane type. The impellers or vanes in the pump are made of graphite and require no lubrication. The size is 1/6 to 1/4 horsepower and they operate on 110 V power. These are extremely small for most commercial applications, but we are not evacuating large chambers and once we achieve vacuum, all we need to do is hold it. Larger pumps are noisier and use a lot more electricity to do the same work. The units I prefer have 1/4" pipe thread on the intake and the outlet of the pump and are small and easy to work with. A venturi vacuum valve is also available. this is a machined block of metal with threaded holes. You blow compressed air in one side, out the other side and a vacuum is created at the third opening. Simple? Cheap? Yes, but the amount of compressed air needed means your shop compressor will be running constantly to create and hold the vacuum. Not a very efficient use of electricity.
A quick comment on using a shop vac or household vacuum cleaner for this type of chucking. First, I have put a gauge on a lot of vacuum cleaners and, even with clean filters, I could only pull about 6 inches of mercury. Second, these types of motors rely on the air coming thru the hose to cool the motor. Blocking this flow to hold a vacuum for an extended period could cause the motor to overheat, the unit to quit, and your turning to become a flying object. third, I cannot stand the noise a vacuum cleaner makes, especially for a prolonged period, when you need a peaceful environment to concentrate.
The pump is the basic part of any vacuum system. The fixture that allows use of vacuum on the lathe is a rotating fitting and shaft available from Packard Woodworks (catalogue page 11 / fall-winter 1996-97). The only thing you need to do is trim the threaded tube to length to fit your headstock. If you happen to cut this too short or change lathes, you will find this threaded tube in most hardware stores in the electrical or lighting supplies department.
The next element of this system is the chuck itself. This is something you make to fit your needs and the size and type of turning you do. I have made a half-dozen various chucks and plates to fit different lathes and to accommodate most shapes. This is a tool that you will use often. Buying a faceplate and permanently fixing it to your chuck will eliminate any kind of centering problems and make the process of using it simple and fun.
the next page shows details of a cup type chuck that I have built in several sizes. I have found that poplar is an excellent wood for the chuck body because it is non-porous. Alder allows a tremendous amount of air to be drawn through the wood and must be wrapped with tape to allow a vacuum to build. Painting the entire surface of the chuck increases efficiency by sealing pinhole leaks. The foam weather stripping used on the chuck is available everywhere. I have used black, gray and white. It must be marked "closed cell" on the package. "Closed cell" is available in both neoprene and plastic foam. I think the neoprene is a tougher, longer lasting product but it only comes in black. this can cause a problem. Black marks on any finish can be eliminated by using a sheet of clear plastic food wrap over the chuck with a hole punched in the face. Vacuum is the same and your turning will not pick up any dirt from the chuck itself. Wet suit rubber is another excellent choice, especially for a large flat disk.
The hardware and plumbing connecting the pump to the spindle is also quite simple if we break them into individual parts and explain their purpose. The filters on both the intake and the outlet are glass jars with a replaceable felt element inside. These protect the pump from dirt and your shop from graphite dust from the pump vanes. They also reduce the pump noise by about 95%. Without filters, the pump sounds like a siren or a huge router cutting aluminum. The filters have arrows cast into the top cap. These point in the direction of flow; into the intake port and out of the discharge port.
The next part of hardware is a vacuum gauge. This will tell you exactly how much force you are exerting on your work and verify that your system is holding vacuum. This gauge should be mounted between the intake filter and the end of the spindle. The exact location is not critical. Put it where you can see it clearly and where it will be safe from flying objects or other possible damage.
The next bit of plumbing is a valve. This should be a small needle or gate type valve as opposed to a ball valve. You want this valve to open very slowly and create a minor intentional leak in your system. This will allow you to set the system at a safe level of vacuum and hold it for as long as you wish. Again, this valve should be mounted between the intake filter and the headstock. The exact placement and method should be comfortable and handy for you and safe from accidental impact or unintentional adjustment.
The balance of the plumbing is the hose or tubing used to connect all the parts. I have had excellent results using 1/4" polypropylene tubing from home depot and brass compression fittings and brass crosses, tees, elbows, etc. I use pipe dope or Teflon tape on all the joints to eliminate any leaks and allow maximum vacuum in the system. On several chucks I have used silicone to seal the wooden cup or plate to the faceplate, added a rubber washer inside the faceplate to seal the end of the headstock shaft and applied rubber cement to increase the holding power of the self adhesive weather-stripping glue.
Plumbing completed, let's move on to electrical. Most of these pumps have no switch or at best a rocker switch on the cord. I have found it very convenient to install a toggle switch mounted in a handy box on the front of the lathe. The exact placement is up to you, but be careful that the placement does not allow you to accidentally bump or brush the switch and shut down the system. I have made most of these pumps permanent on one lathe. you may wish to make them portable or removable for use in other parts of the shop for vacuum bag clamps or vacuum hold downs on other tools.
In use, I usually attach the chuck to the spindle and hook the vacuum hose to the headstock. I turn on the pump and hold my finger over the hole in the bottom of the chuck. This closes the system and causes the gauge to read. I then use the valve to set the system to about 10hg on the gauge. This is very important when turning off bottoms on finished pieces. I have forgotten to check the setting and placed a thin piece on the chuck at full vacuum, 28 hg, only to suck the bowl inside out, right into the chuck, with a very loud bang, many flying fragments and a whole batch of new swear words.
The potential for using a vacuum is limited to your ideas and imagination. Build a basic system and don't be afraid to experiment. Turning off bowl bottoms is only one of many uses for this simple system.
I find most of my parts for these systems at C&H sales, a surplus store at 2176 East Colorado Blvd. in Pasadena. Inventory varies, but the prices are low and it is a gold mine for the tinkerer or inventor in all of us.
